brus Inviato 18 Dicembre 2023 Autore Condividi Inviato 18 Dicembre 2023 @long playing mah non sento alcun odore ,neanche usandolo di solito il vintage emette un odore particolare ma non sento nemmeno quello Si può pulire? Link al commento https://melius.club/topic/17548-ascolto-scioccante-integrato-saba-mi-212/page/7/#findComment-1049120 Condividi su altri siti Altre opzioni di condivisione...
long playing Inviato 18 Dicembre 2023 Condividi Inviato 18 Dicembre 2023 @brus 29 minuti fa, brus ha scritto: Ho serrato un po le viti dell alloggiamento trasformatore, in effetti dal canale dx è sparito il ronzio ma non a sx Strano che serrando il trasformatore sia sparito ( anche solo a sx ) dato che il rumore lo sentivi dalle casse e dslla cuffia. Questo Saba e' foriero di misteri ( vedi anche comportamento strano sul guadagno con alcuni cd ). Link al commento https://melius.club/topic/17548-ascolto-scioccante-integrato-saba-mi-212/page/7/#findComment-1049122 Condividi su altri siti Altre opzioni di condivisione...
long playing Inviato 18 Dicembre 2023 Condividi Inviato 18 Dicembre 2023 @brus 7 minuti fa, brus ha scritto: Si può pulire? Prova con uno sgrassatore da casa tipo chanteclair , strofinando con un panno morbido provando dolcemente dapprima dove non ci sono serigrafie. Link al commento https://melius.club/topic/17548-ascolto-scioccante-integrato-saba-mi-212/page/7/#findComment-1049127 Condividi su altri siti Altre opzioni di condivisione...
brus Inviato 18 Dicembre 2023 Autore Condividi Inviato 18 Dicembre 2023 Si ho provato con lo sgrassatore ma non fa molto, credo che dovrei darci giù di brutto a strofinare e usare tanto prodotto ma non vorrei far saltare qualche manopola Link al commento https://melius.club/topic/17548-ascolto-scioccante-integrato-saba-mi-212/page/7/#findComment-1049131 Condividi su altri siti Altre opzioni di condivisione...
brus Inviato 18 Dicembre 2023 Autore Condividi Inviato 18 Dicembre 2023 Vero è che lo sgrassatore è un entry level "nonna papera"😃 Link al commento https://melius.club/topic/17548-ascolto-scioccante-integrato-saba-mi-212/page/7/#findComment-1049132 Condividi su altri siti Altre opzioni di condivisione...
long playing Inviato 18 Dicembre 2023 Condividi Inviato 18 Dicembre 2023 @brus 4 minuti fa, brus ha scritto: Vero è che lo sgrassatore è un entry level "nonna papera"😃 Prova allora con il Sidol Link al commento https://melius.club/topic/17548-ascolto-scioccante-integrato-saba-mi-212/page/7/#findComment-1049135 Condividi su altri siti Altre opzioni di condivisione...
brus Inviato 18 Dicembre 2023 Autore Condividi Inviato 18 Dicembre 2023 👌 grazie mille Link al commento https://melius.club/topic/17548-ascolto-scioccante-integrato-saba-mi-212/page/7/#findComment-1049137 Condividi su altri siti Altre opzioni di condivisione...
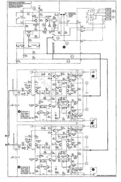
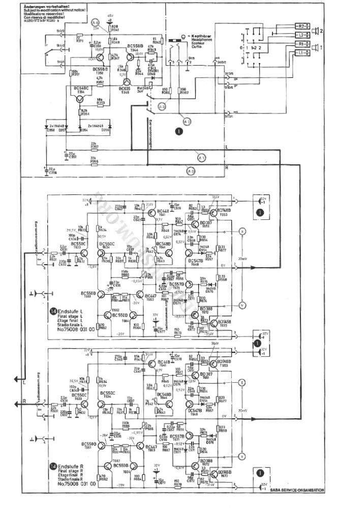
Ultima Legione @ Inviato 18 Dicembre 2023 Condividi Inviato 18 Dicembre 2023 . Tienti stretto quell' oggetto che il caso ha messo sulla Tua strada............. . ............... siamo a metà degli anni '70 ed è il tangibile segno di quando le cose nella grande e prestigiosa industria europea, si progettavano ancora (insieme a Saba anche la danese Bang&Olufsen, l'olandese Philips, le tedesche Grunding e Siemens) con sapienza e grande esperienza e dove ogni singola e apparentemente marginale scelta progettuale nel design circuitale, era il risultato di decine di sperimentazioni, prove e ascolti fatti da team interi di progettisti oltre che da uomini straordinariamente "illuminati" come per esempio il grande e compianto Matti OTALA..... . Tanto a oriente come oltreoceano, dopo i fasti del valvolare e con l'avvento dello STATO SOLIDO, hanno imparato scopiazzando da loro (tante volte anche male e malissimo) a costruire oggetti audio che oltre che accendersi ed emettere gemiti, fossero capaci anche di una parvenza e una pretesa HiFi .................. . Schema circuitale amplificatore integrato SABA MI 212 Link al commento https://melius.club/topic/17548-ascolto-scioccante-integrato-saba-mi-212/page/7/#findComment-1049151 Condividi su altri siti Altre opzioni di condivisione...
brus Inviato 18 Dicembre 2023 Autore Condividi Inviato 18 Dicembre 2023 Bella grazie per le info, si suona davvero bene ,tra l altro quel problema di risonanza che mi ha dato 2 volte all'inizio ora non lo fa più. Link al commento https://melius.club/topic/17548-ascolto-scioccante-integrato-saba-mi-212/page/7/#findComment-1049177 Condividi su altri siti Altre opzioni di condivisione...
Alessandro Inviato 18 Dicembre 2023 Condividi Inviato 18 Dicembre 2023 2 ore fa, brus ha scritto: Si ho provato con lo sgrassatore ma non fa molto Io ti consiglio di usare il WD-40, spruzzalo abbondante su un bel batuffolo di cotone, inizia la pulizia del frontale e vedrai che dopo poco torna come nuovo, rimuovi preventivamente tutti i pomelli, ciao Link al commento https://melius.club/topic/17548-ascolto-scioccante-integrato-saba-mi-212/page/7/#findComment-1049227 Condividi su altri siti Altre opzioni di condivisione...
Bazza Inviato 18 Dicembre 2023 Condividi Inviato 18 Dicembre 2023 @brus quando una decina di anni or son presi il tuner nikko fam 500 era giallo tipo il tuo. Però in rete lo vedevo color alluminio...glassato di nicotina 🤣 Lo pulii smontato il frontale e sapone con panno in microfibra. Link al commento https://melius.club/topic/17548-ascolto-scioccante-integrato-saba-mi-212/page/7/#findComment-1049259 Condividi su altri siti Altre opzioni di condivisione...
Ultima Legione @ Inviato 18 Dicembre 2023 Condividi Inviato 18 Dicembre 2023 2 ore fa, brus ha scritto: Bella grazie per le info, si suona davvero bene ,tra l altro quel problema di risonanza che mi ha dato 2 volte all'inizio ora non lo fa più. . Metti in conto che l'unico sensibile degrado legato agli anni in un elettronica audio, a parte l'ossidazione di contatti e il degrado dei potenziometri, è l'alterazione dei condensatori elettrolitici che tra l'altro 40/50 anni fà erano, in termini di perfomance e tecnologicamente ......... all'età del bronzo!! . E quella risonanza era quasi certamente causata da qualche condensatore ........."addormentato" negli anni e risvegliatosi dopo anni di inattività con la riaccensione. . E ti è andata bene perchè a volte, in ampli spenti da anni, esplodono con botto e fumo.... . Link al commento https://melius.club/topic/17548-ascolto-scioccante-integrato-saba-mi-212/page/7/#findComment-1049281 Condividi su altri siti Altre opzioni di condivisione...
brus Inviato 18 Dicembre 2023 Autore Condividi Inviato 18 Dicembre 2023 Mi chiedo a sto punto se il saba da 80 watt possa essere meglio. Secondo voi la timbrica è la stessa o è solo una questione di watt in più? Funzionalità extra a parte ovviamente. Ma è una domanda che faccio in generale. Ad esempio il marantz pm 8006 suona meglio del 6006? Link al commento https://melius.club/topic/17548-ascolto-scioccante-integrato-saba-mi-212/page/7/#findComment-1049306 Condividi su altri siti Altre opzioni di condivisione...
long playing Inviato 18 Dicembre 2023 Condividi Inviato 18 Dicembre 2023 @brus 1 ora fa, brus ha scritto: Mi chiedo a sto punto se il saba da 80 watt possa essere meglio. Secondo voi la timbrica è la stessa o è solo una questione di watt in più? In generale spesso sono i meno potenti a essere piu' musicali. La potenza poi' e' in funzione anche dei diffusori , della loro sensibilita' ed anche delle dimensioni e caratteristiche di assorbenza dell'ambiente. La potenza comunque non e' mai superflua e se un ampificatore oltre al buon suono , bella musicalita' , bella trasparenza ecc.ecc. ha pure buona potenza non guasta , di sicuro sara' meno a corto di dinamica , meno rischio clipping , piu' composto ad alti volumi ecc. ecc. Ma poi e' importante anche il fattore "corrente" che un ampificatore e' in grado di erogare , importante per gestire bene la curva d'impedenza dei diffusori che per la maggior parte di essi e' variabile durante il funzionamente a determinate frequenze e se scende troppo per gli ampli meno dotati ad erogare corrente sono problemi. Ed al riguardo di corrente erogata c'e' da dire che un ampli meno potente ma progettato per erogare corrente anche su basse impedenze puo' essere superiore e suonare meglio di un altro ben piu' dotato in watt ma piu' scarso ad erogare corrente su carichi bassi e/o tormentati. Pertanto per la risposta al tuo quesito sono vari i parametri da considerare. 1 Link al commento https://melius.club/topic/17548-ascolto-scioccante-integrato-saba-mi-212/page/7/#findComment-1049380 Condividi su altri siti Altre opzioni di condivisione...
brus Inviato 18 Dicembre 2023 Autore Condividi Inviato 18 Dicembre 2023 In effetti l Advance Paris XI125😴,che avevo, suonava da schifo, l'ho portato anche a provare con delle Magnat Transpuls1500 che volevo acquistare e fu una delusione enorme, nonostante 125watt capii subito che era l ampli il problema e anche il titolare del negozio me lo disse. Infatti poi attaccò un Arcam ,non ricordo quale, ma aveva 45 watt mi.sembra ed era tutta un altra storia. Link al commento https://melius.club/topic/17548-ascolto-scioccante-integrato-saba-mi-212/page/7/#findComment-1049418 Condividi su altri siti Altre opzioni di condivisione...
ediate Inviato 19 Dicembre 2023 Condividi Inviato 19 Dicembre 2023 @brus occhio a pulire il frontale dell’amplificatore, potrebbero saltare le serigrafie. Mi limiterei, dopo aver smontato le manopole, a panno in microfibra e sapone neutro come ha suggerito Stefano @Bazza. Link al commento https://melius.club/topic/17548-ascolto-scioccante-integrato-saba-mi-212/page/7/#findComment-1049538 Condividi su altri siti Altre opzioni di condivisione...
ediate Inviato 19 Dicembre 2023 Condividi Inviato 19 Dicembre 2023 @brus per quanto riguarda la diversa escursione della manopola del volume con i cd “antichi” rispetto a quelli rimasterizzati, la causa è tutta nella “loudness war” e, in buona parte, anche nella sensibilità degli ingressi - che può essere diversa nel Saba rispetto agli altri ampli - e nella potenza di uscita dello stesso Saba. Per quanto riguarda il Sansui, poi, mai sentito un Sansui “aspro”; piuttosto, hanno un suono molto simile ad un ampli a valvole, dolce, con bei bassi fermi, alti un pizzico ambrati; danno sempre una sensazione di potenza ‘latente” anche negli ampli più piccoli. Ne ho sentiti almeno cinque, di varie categorie (AU-517 e 717, AU-20000, BA e CA-2101, AU-X911DG) e suonano tutti così, forse solo il 911 ha un suono un pizzico, ma solo un pizzico, più “moderno”. Link al commento https://melius.club/topic/17548-ascolto-scioccante-integrato-saba-mi-212/page/7/#findComment-1049558 Condividi su altri siti Altre opzioni di condivisione...
Moderatori paolosances Inviato 19 Dicembre 2023 Moderatori Condividi Inviato 19 Dicembre 2023 1 ora fa, ediate ha scritto: potrebbero saltare le serigrafie. Latte detergente,reparto cosmesi GD. Link al commento https://melius.club/topic/17548-ascolto-scioccante-integrato-saba-mi-212/page/7/#findComment-1049626 Condividi su altri siti Altre opzioni di condivisione...
Messaggi raccomandati
Crea un account o accedi per lasciare un commento
Devi essere un membro per lasciare un commento
Crea un account
Iscriviti per un nuovo account nella nostra community. È facile!
Registra un nuovo accountAccedi
Sei già registrato? Accedi qui.
Accedi Ora