Giovanni1966 Inviato 22 Agosto 2021 Condividi Inviato 22 Agosto 2021 Ritornando sul ARC sp8 , ho visto in quello in mio possesso è che suona benissimo , il phono poi ottimo con due Telefunken d annata sempre sul phono , ma la terza valvola ( V3) sullo schema della piastra vedo che dovrebbe montare una ecc 88 o equivalente , invece ho visto con mio stupore che monta una jj ecc 81🥺. Cosa strana ma forse sarà così , i filamenti sono appena accesi , emette pochissima luce , sarà così forse . Ora la mia domanda è perché? Un fatto di guadagno o altro montare una sigla diversa? Anni fa' ho avuto un ARC , ma era Sp9 , due sole valvole e nient'altro 🤪🤪😁. Link al commento https://melius.club/topic/3555-ecc81-al-posto-della-ecc88%F0%9F%98%B3/ Condividi su altri siti Altre opzioni di condivisione...
Akla Inviato 22 Agosto 2021 Condividi Inviato 22 Agosto 2021 @Giovanni1966 la ecc 81 ha un guadagno mi sembra piu basso la .Arc usa solitamente la 6dj8 russa sovtek e similari la ecc 88 ecc 188 sono versioni europee le migliori nos sono le Valvo oppure la ecc 88 hi quality philips entrambi con piedini dorati .tutte nos . Attuali gold lion ecc 88 oppure la 6922 sovtek la ecc 81 non puo in nessun modo sostituire la ecc 88 . L sp 9 e ibrido usa solo 2 6dj8 o 6922 o ecc88 . Sonicamente avendolo per un anno non mi ha entusiasmato. Link al commento https://melius.club/topic/3555-ecc81-al-posto-della-ecc88%F0%9F%98%B3/#findComment-188841 Condividi su altri siti Altre opzioni di condivisione...
Giovanni1966 Inviato 22 Agosto 2021 Autore Condividi Inviato 22 Agosto 2021 Si si certo l sp8 è di un livello superiore e poi ha una scena incredibile , eppure monta questa e non la ecc 88 , forse il vecchio proprietario ha ritenuto aver un minor guadagno . Link al commento https://melius.club/topic/3555-ecc81-al-posto-della-ecc88%F0%9F%98%B3/#findComment-188848 Condividi su altri siti Altre opzioni di condivisione...
Akla Inviato 22 Agosto 2021 Condividi Inviato 22 Agosto 2021 @Giovanni1966 il guadagno e sicuramente piu basso che poi sia meglio e soggettivo. Io proverei con una valvola citata ecc 88 188 gold lion e rispetterei i dati di progetto Arc poi se piace la 81 de gustibus Link al commento https://melius.club/topic/3555-ecc81-al-posto-della-ecc88%F0%9F%98%B3/#findComment-188851 Condividi su altri siti Altre opzioni di condivisione...
Giovanni1966 Inviato 22 Agosto 2021 Autore Condividi Inviato 22 Agosto 2021 @akla si certo , una scelta del vecchio proprietario sicuramente , anche se così suona benissimo... Ma la cambierò sicuramente 😁 Link al commento https://melius.club/topic/3555-ecc81-al-posto-della-ecc88%F0%9F%98%B3/#findComment-188852 Condividi su altri siti Altre opzioni di condivisione...
Akla Inviato 22 Agosto 2021 Condividi Inviato 22 Agosto 2021 @Giovanni1966 scusa ho scorto che v3 e v6 sono 6dj8 una per canale ? oppure no diversamente avrai unosbilanciamento sulcanale che usa la 81 non avendo lo schema vado a occhio ma on credo visto che non neparli. La12bh7A e una 6913 mullard la 6dj8 la 6922 reflector percui gold lion sovtek electroharmonix fatte in russia nello stesso stabilimento .di Saratov Russia Link al commento https://melius.club/topic/3555-ecc81-al-posto-della-ecc88%F0%9F%98%B3/#findComment-188858 Condividi su altri siti Altre opzioni di condivisione...
Giovanni1966 Inviato 22 Agosto 2021 Autore Condividi Inviato 22 Agosto 2021 @akla no V6 fa parte della sezione di alimentazione , quelle del phono sono v1 ,v2,V3 . 1e 2 sono Telefunken , e chi le tocca😁😁😁, la V3 non ho capito a che serve e perché ha una sigla diversa da quella dello schema🧐 Link al commento https://melius.club/topic/3555-ecc81-al-posto-della-ecc88%F0%9F%98%B3/#findComment-188867 Condividi su altri siti Altre opzioni di condivisione...
Akla Inviato 22 Agosto 2021 Condividi Inviato 22 Agosto 2021 @Giovanni1966 non e per caso il buffer di uscita del phono non ho lo schema e si va ad intuito se e il buffer non ha un gran gain in tensione ma ripetlo vado ad occhio Link al commento https://melius.club/topic/3555-ecc81-al-posto-della-ecc88%F0%9F%98%B3/#findComment-188878 Condividi su altri siti Altre opzioni di condivisione...
bic196060 Inviato 22 Agosto 2021 Condividi Inviato 22 Agosto 2021 le valvole sulla alimentazione sono la V7 (12BH7) e la V8 (12AT7). La V3 è il cathode follower del phono ed è una ECC88. Le prime due (V1 e V2) sono due 12ax7. Sostituire la ECC88 con una 12at7 è operazione che è stata fatta da uno squinternato o da uno estreamente competente. Intanto la ECC88 è alimentata a 6,3V mentre la 12at7 a 12V. Quindi il filamento della 12at7 messa al posto della ECC88 è ampiamente sottoalimentato. E le due valvole sono tra loro tutto fuorchè intercambiabili, al di la del fatto che entrambe sono dei doppi triodi. La 12at7 la trovi appunto nella parte di alimentazione (V8). Quello che si può fare tranquillamente è sostituire le 12AX7 con le 5751, che sono equivalemnti ma con un guadagno più basso. Io lho trovato fatto nel mio SP8, nella parte linea. PS l'SP9 non c'entra nulla con l'SP8, l'SP 8 è di altra classe. 1 Link al commento https://melius.club/topic/3555-ecc81-al-posto-della-ecc88%F0%9F%98%B3/#findComment-188879 Condividi su altri siti Altre opzioni di condivisione...
Akla Inviato 22 Agosto 2021 Condividi Inviato 22 Agosto 2021 @bic196060 visto lo schema v3 e il buffer out del phono come detto in precedenza non sono sostituibili con la 81 proverei con mullard philiphs Valvo stabilimento di eindhoven nos visto che usi gia 2 telefunken sul phono non sono particolari trascurabili .meta triodo sul channel left meta sul rigth lo schema e' chiarissimo . E normale che la vedi come un lumicino va a meta tensione di filamento non e un gran che anzi direi di rimettere ogni cosa a suo posto. L Sp 9 mk 1 e mk2 sono ibridi successivi all sp 8 e usano solo 2 6dj8 reflector non e un esperimento riuscito al 100x 100 l avevo e l ho venduto dopo 1 anno ..le 6dj8 non sono molto considerate a livello audiofilo sono valvole x alta frequenza ecco peche si opta x le ecc88 e 188 nos o meno suonano molto meglio . Link al commento https://melius.club/topic/3555-ecc81-al-posto-della-ecc88%F0%9F%98%B3/#findComment-188882 Condividi su altri siti Altre opzioni di condivisione...
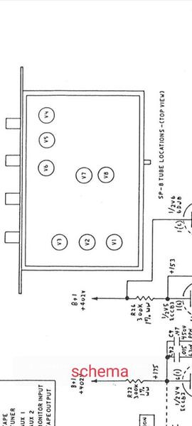
Giovanni1966 Inviato 22 Agosto 2021 Autore Condividi Inviato 22 Agosto 2021 @bic196060 ecco lo schema del mio , sai che ci sono 2 versioni , tanto per non fare confusione.insomma così come sta è solo per un minor guadagno ? Scusa ma non sono così esperto in fatto di valvole☺️.in sostanza cosa cambia in termini qualitativi del suono 😳 Link al commento https://melius.club/topic/3555-ecc81-al-posto-della-ecc88%F0%9F%98%B3/#findComment-188906 Condividi su altri siti Altre opzioni di condivisione...
bic196060 Inviato 22 Agosto 2021 Condividi Inviato 22 Agosto 2021 @Giovanni1966 si so che ci sono diverse versioni (sono più di due, anche se raggruppate in MKI e MKII). Il mio è come il tuo. Non so dirti come cambia mettendo una 12at7 al posto di una ECC88, come detto NON sono valvole tra loro interscambiabili. Io al tuo posto chiederei lumi a chi te lo ha venduto, se sa il perchè della presenza di quella valvola. Potrebbe essere che qualcuno abbia modificato il pre per metterci una 12AT7 chissà per quale motivo (quindi mandando 12v al posto di 6V sul filamento), in questo caso se ci metti una ECC88 che vuole 6v e se ne trova 12 la bruci in poco tempo. Onestamente non credo, credo che qualcuno abbia fatto un errore e messo la valvola sbagliata. Anche perchè non ne capisco veramente il senso di cambiare la ecc88 di progetto con una 12at7. Come detto, un modo pulito e ben citato nei forum americani per diminuire un pò il guadagno (e modificare anche la timbrica) è di usare delle 5751 al posto delle 12ax7 (ECC83), specie sulla parte linea. Le 5751 sono state usate da Conrad johnson in molti pre, hanno un guadagno un pò inferiore alle 12ax7 e sono completamente intercambiabili. Link al commento https://melius.club/topic/3555-ecc81-al-posto-della-ecc88%F0%9F%98%B3/#findComment-188951 Condividi su altri siti Altre opzioni di condivisione...
Giovanni1966 Inviato 22 Agosto 2021 Autore Condividi Inviato 22 Agosto 2021 @bic196060 ho chiesto , non sa nulla era il 3° forse il 4° proprietario . Francamente non saprei se sono state fatte modifiche , avrei intenzione di montare la sua valvola , ma non vorrei che si rompa qualcosa a parte la valvola . Ripeto ho controllato tutte le altre e hanno la loro sigla che corrisponde perfettamente... L unica intrusa è Lei 🤣. Link al commento https://melius.club/topic/3555-ecc81-al-posto-della-ecc88%F0%9F%98%B3/#findComment-188960 Condividi su altri siti Altre opzioni di condivisione...
bic196060 Inviato 22 Agosto 2021 Condividi Inviato 22 Agosto 2021 @Giovanni1966 guarda personalmente non ci credo che qualcuno abbia modificato un SP8 per usare una 12at7 al posto di una ECC88. Vero che il mondo hiend è pieno di autoproclamati geni che per lo più sono dei ciarlatani, ma qui veramente credo che si siano solo sbagliati, o che avevano in mano quella valvola che più o meno ci andava e la hanno messa. Comunque, se hai o conosci qualcuno che ha un provavalvole puoi fare questa verifica. Metti la tua 12at7 su provavalvole e col settaggio giusto (12v). vedrai il filamento illuminarsi con una certa luminosità. Poi abbassi la tensione a 6V. rischi non ce ne sono stai dando meno tensione. Vedrai il filamento che si affievolisce. Confronta la luminosità del filamento con quella che vedi quando è montata nel pre. Se non hai un provavalvole, metti una ECC88 e uarda la luminosità del filamento. Se venisse alimentata a 12v (invece che a 6 come dovrebbe) risulterebbe MOLTO più luminosa. Puoi fare un confronto ad occhio con le altre valvole. Non è molto scientifico perchè la luminosità del filamento non è sempre la stessa tra due valvole, certo è che una ECC88 alimentata a 12V lo vedi bene, si illumina come una lampadina (quasi). Se lo fai per poco tempo (qualche secondo o decina di secondi) anche fosse così non succede nulla. Ma onestamente non ci credo, credo che se metterai una ecc88 sarà tutto a posto. Link al commento https://melius.club/topic/3555-ecc81-al-posto-della-ecc88%F0%9F%98%B3/#findComment-188980 Condividi su altri siti Altre opzioni di condivisione...
Giovanni1966 Inviato 22 Agosto 2021 Autore Condividi Inviato 22 Agosto 2021 Vabbè sono da bannare cancellare da tutti i forum, scusa non è ecc 81 ma 83🥺🥺🥺🥺, infatti è la stessa del ( v8) scusatemi , sarà che sotto la ombrellone il caldo abbia dato il suo contributo , si si 83, per giunta una modesta jj , nulla di nos o da gioielleria . Ok ora è chiaro , in termini semplici ha un minor guadagno rispetto alla ecc 88. Grazie ☺️☺️. PS. Vi prego non fatelo sapere in giro del mio errore perpetuato per tutta la giornata 🤣🤣🤣. Link al commento https://melius.club/topic/3555-ecc81-al-posto-della-ecc88%F0%9F%98%B3/#findComment-188994 Condividi su altri siti Altre opzioni di condivisione...
bic196060 Inviato 22 Agosto 2021 Condividi Inviato 22 Agosto 2021 50 minuti fa, Giovanni1966 ha scritto: scusa non è ecc 81 ma 83🥺🥺🥺🥺, infatti è la stessa del ( v8) scusatemi , sarà che sotto la ombrellone il caldo abbia dato il suo contributo , si si 83, per giunta una modesta jj , nulla di nos o da gioielleria . Ok ora è chiaro , in termini semplici ha un minor guadagno rispetto alla ecc 88. scusa ma stai facendo un macello. La V8 è una 12at7 (ECC81) ed è sulla alimentazione, anche la V7 è sulla alimentazione (12BH7A) Le altre valvole sono: V1 e V2, 12ax7 (ECC83) V3, ECC88 (6DJ8) e sono quelle del phono. Poi: V4 e V5, 12ax7 (ECC83) V6, ECC88 (6DJ8) e sono quelle della linea. In sintesi, il segnale passa attraverso due 12ax7 ed una ecc88, sia per il phono che per la linea. Se hai una ECC83 in V3 NON va bene, stesso discorso rispetto alla ECC81 (12at7), è alimentata a 12V (il 12 di 12ax7, 12AT7 ecc sta per 12Volt), li ci va una 6DJ8 (ECC88), che è alimentata a 6V. E comunque una ECC83 ha un guadagno molto superiore ad una ECC88 (ovviamente stiamo parlando di valvole messe in modo appropriato nel circuito e correttamente alimmentate). A questo punto, per curiosità e anche per cultura, sarebbe interessante se tu ci facessi una mappa di quali valvole monta e dove, visto che miracolosamente suona pure bene 🤣 Link al commento https://melius.club/topic/3555-ecc81-al-posto-della-ecc88%F0%9F%98%B3/#findComment-189046 Condividi su altri siti Altre opzioni di condivisione...
Giovanni1966 Inviato 22 Agosto 2021 Autore Condividi Inviato 22 Agosto 2021 @bic196060 facciamo così, visto che ho fatto un casino ora apro il pre e vi faccio vedere... 81 83 88 , mi sto incartando di brutto😁😁😁 Link al commento https://melius.club/topic/3555-ecc81-al-posto-della-ecc88%F0%9F%98%B3/#findComment-189207 Condividi su altri siti Altre opzioni di condivisione...
bic196060 Inviato 22 Agosto 2021 Condividi Inviato 22 Agosto 2021 @Giovanni1966 😂 Link al commento https://melius.club/topic/3555-ecc81-al-posto-della-ecc88%F0%9F%98%B3/#findComment-189216 Condividi su altri siti Altre opzioni di condivisione...
Messaggi raccomandati
Crea un account o accedi per lasciare un commento
Devi essere un membro per lasciare un commento
Crea un account
Iscriviti per un nuovo account nella nostra community. È facile!
Registra un nuovo accountAccedi
Sei già registrato? Accedi qui.
Accedi Ora