sagittario24 Inviato 22 Luglio 2024 Condividi Inviato 22 Luglio 2024 Salve a tutti, chiedo se qualcuno nel forum possiede il VSI55,avrei necessità di sapere il valore della tensione anodica delle 2 valvole sfasatrici (6N1P), dato che ho dovuto sostituire i 2 fet collegati al catodo delle suddette valvole controllando le tensioni trovo una discrepanza con quelle che si trovano sullo schema elettrico,lo schema dice 225volt, io trovo una tensione di circa 170/180 volt, sostituendo come consigliatomi la resistenza di source del fet per raggiungere i 225 volt trovo il suono peggiorato,se qualcuno può darmi una mano...grazie a tutti roberto Link al commento https://melius.club/topic/20972-audio-research-vsi55/ Condividi su altri siti Altre opzioni di condivisione...
Gustavino Inviato 29 Luglio 2024 Condividi Inviato 29 Luglio 2024 @sagittario24 come mai li hai sostituiti entrambi ? devi selezionarli con lo stesso Idss altrimenti variando troppo la resistenza cambi la degenerazione che sarebbe controreazione locale e si sente eccome Che sigla ha ? Link al commento https://melius.club/topic/20972-audio-research-vsi55/#findComment-1257355 Condividi su altri siti Altre opzioni di condivisione...
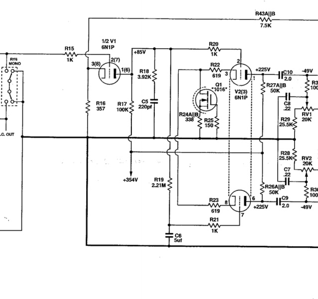
walge Inviato 29 Luglio 2024 Condividi Inviato 29 Luglio 2024 @sagittario24 ma si sono rotti tutti e due? la AR seleziona i mosfet in casa e non da le sigle originali Lo schema riporta nella sezione di sfasamento una dc di 354 volt (hai verificato?) E ai capi di ogni anodo 225 volt che cadono su una resistenza di 50 kohm Quindi 354-225 = 129 volt / 50 kohm = 2,58 mA per ogni sezione Quindi 5,16 mA di corrente nel fet Potresti impostare un circuitino di selezione a parte. Se guardi lo sfasatore c'è un riferimento della tensione di griglia e si legge 85 volt Il catodo della sfasatrice potrebbe essere più positivo di circa 5 volt ( se non il circuito non funzionerebbe) Quindi ai capi del pin 3 e 8 ci saranno + 90 vdc Se replichi quella sezione ( R22-R23-R24 e R25 + il fet di test) avendo un alimentatore con quella tensione potresti selezionarti quello giusto misurando la tensione ai capi di R4-R25 5,16 mA x 338 = 1,7 volt Devi scegliere dei fet che abbiano almeno 150 V di Vds e che la parte lineare ricada nei 5mA con 0 volt di gate. Walter Link al commento https://melius.club/topic/20972-audio-research-vsi55/#findComment-1257643 Condividi su altri siti Altre opzioni di condivisione...
walge Inviato 29 Luglio 2024 Condividi Inviato 29 Luglio 2024 Il 22/7/2024 at 19:38, sagittario24 ha scritto: sostituendo come consigliatomi la resistenza di source brutto suggerimento, stai cambiando il punto di lavoro dello sfasatore Link al commento https://melius.club/topic/20972-audio-research-vsi55/#findComment-1257646 Condividi su altri siti Altre opzioni di condivisione...
Gustavino Inviato 29 Luglio 2024 Condividi Inviato 29 Luglio 2024 IXCP10M45 DN2540 ? https://www.vishay.com/docs/70596/70596.pdf https://www.bartola.co.uk/valves/for-sale/ccs-pcb/ Link al commento https://melius.club/topic/20972-audio-research-vsi55/#findComment-1257707 Condividi su altri siti Altre opzioni di condivisione...
sagittario24 Inviato 31 Luglio 2024 Autore Condividi Inviato 31 Luglio 2024 @Gustavino @walge Finalmente qualcuno si è fatto vivo, allora i fet li ho sostituiti mettendo quelli originali del progetto, su questo c'erano 2 componenti smd, mi sono fatto mandare da audio research il tipo di fet DN2535N3 montati con dissipatore e ho messo la R24 come da schema 318ohm. Controllando le tensioni tutte esatte tranne le anodiche sulle sfasatrici che risultano di circa 175v, da schema dovrebbe essere 225v, allora ho messo 2 trimmer e ho trovato x 225v una R di 470 ohm, il fatto è che va meglio a 175v, a 225 il suono diventa troppo duro e secco, i fet li ho provati con un prova transistor e sono simili...Non capisco come mai va meglio con tensione ridotta... Link al commento https://melius.club/topic/20972-audio-research-vsi55/#findComment-1259761 Condividi su altri siti Altre opzioni di condivisione...
sagittario24 Inviato 31 Luglio 2024 Autore Condividi Inviato 31 Luglio 2024 Anche la tensione dei catodo delle sfasatrici è circa 90v...per cui è esatta... Link al commento https://melius.club/topic/20972-audio-research-vsi55/#findComment-1259769 Condividi su altri siti Altre opzioni di condivisione...
walge Inviato 31 Luglio 2024 Condividi Inviato 31 Luglio 2024 @sagittario24 controlla bene le tensioni Probabilmente i fet nuovi sono differenti da quelli originali se hai più caduta sulle resistenze anodiche significa che scorre più corrente E per questo motivo forse sei nella regione più lineare della valvola ed hai una minore impedenza di uscita dello stadio e quindi un po’ più di swing W Link al commento https://melius.club/topic/20972-audio-research-vsi55/#findComment-1259791 Condividi su altri siti Altre opzioni di condivisione...
sagittario24 Inviato 31 Luglio 2024 Autore Condividi Inviato 31 Luglio 2024 @walge pensi dipenda dai fet che hanno diverse caratteristiche...come faccio a capirlo? Link al commento https://melius.club/topic/20972-audio-research-vsi55/#findComment-1259803 Condividi su altri siti Altre opzioni di condivisione...
walge Inviato 31 Luglio 2024 Condividi Inviato 31 Luglio 2024 @sagittario24 come ti dicevo replicando offline quella parte del circuito Link al commento https://melius.club/topic/20972-audio-research-vsi55/#findComment-1259809 Condividi su altri siti Altre opzioni di condivisione...
sagittario24 Inviato 31 Luglio 2024 Autore Condividi Inviato 31 Luglio 2024 @walge ma usando gli stessi fet o un altro tipo? Link al commento https://melius.club/topic/20972-audio-research-vsi55/#findComment-1259823 Condividi su altri siti Altre opzioni di condivisione...
walge Inviato 1 Agosto 2024 Condividi Inviato 1 Agosto 2024 Intanto ancora non ho capito se i fet originali sono rotti entrambi SE uno fosse a posto potresti fare il confronto In un post precedente ti ho elencato alcuni numeri Potresti tenerli come riferimento Link al commento https://melius.club/topic/20972-audio-research-vsi55/#findComment-1259964 Condividi su altri siti Altre opzioni di condivisione...
sagittario24 Inviato 1 Agosto 2024 Autore Condividi Inviato 1 Agosto 2024 @walge purtroppo i fet che erano montati in smd li ho buttati(che pirla) almeno come dici tu potevo rimontarli e fare un confronto, l'unica cosa che vedo è che la V sull'anodo della valvola di ingresso che da schema dovrebbe essere +85v io ho 92/95volt e la differenza tra tensione di griglia e catodo sulle sfasatrici è circa 1 volt,potrei cercare di recuperare i fet in smd siglati 5602C sempre se si trovano, sotto la sigla 5602C c'è un altro numero 0 330k,cosa significa?la faccenda si complica....:-)) Link al commento https://melius.club/topic/20972-audio-research-vsi55/#findComment-1260253 Condividi su altri siti Altre opzioni di condivisione...
sagittario24 Inviato 1 Agosto 2024 Autore Condividi Inviato 1 Agosto 2024 Non potrebbero essere le resistenze da 100K moltro strane siglate MK8 nella legenda componenti( R17-R26A/B- R27A/B) che hanno perso il valore esatto? Link al commento https://melius.club/topic/20972-audio-research-vsi55/#findComment-1260267 Condividi su altri siti Altre opzioni di condivisione...
walge Inviato 1 Agosto 2024 Condividi Inviato 1 Agosto 2024 @sagittario24 abbi pazienza ma mi sono perso Prendi lo schema e metti le tensioni di tutti gli elettrodi della valvola di ingresso e sfasatrice che trovi e così capisco meglio Il catodo ( o meglio i catodi) della valvola sfasatrice devono essere ad un potenziale più alto rispetto all'anodo della valvola di ingresso Per le resistenze starei tranquillo poi vediamo Link al commento https://melius.club/topic/20972-audio-research-vsi55/#findComment-1260428 Condividi su altri siti Altre opzioni di condivisione...
walge Inviato 1 Agosto 2024 Condividi Inviato 1 Agosto 2024 giuarda qui https://www.mouser.it/ProductDetail/IXYS-Integrated-Circuits/CPC5602C?qs=h2iAtNzNjMT3kcCs0d/Q2A%3D%3D&srsltid=AfmBOoqX7CXGzghh24RHAlXIXLskxFnd-mgcVhrvJ_r8VeLYuqPJ0iG1 controlla Link al commento https://melius.club/topic/20972-audio-research-vsi55/#findComment-1260435 Condividi su altri siti Altre opzioni di condivisione...
claudiozambelli Inviato 1 Agosto 2024 Condividi Inviato 1 Agosto 2024 ciao a tutti, su mouser essendo obsoleti non sono più disponibili, qui invece in 5 gg te li fanno partire e arrivare: https://www.littlediode.com/components/search.php?mode=search&page=1&simple_search=Y&keep_https=yes ciao Link al commento https://melius.club/topic/20972-audio-research-vsi55/#findComment-1260444 Condividi su altri siti Altre opzioni di condivisione...
sagittario24 Inviato 1 Agosto 2024 Autore Condividi Inviato 1 Agosto 2024 @walge Allora...valvola v1 di ingrasso, pin1-92,3/2-0/3-0,896/6-95,5/7-0/8-0,885 V2..pin1-170/2-95,5/3-96,1/6-175,5/7-90 ma scende/8-90 ma sale V3..pin1-171,1/2-90 ma scende/3-90 ma sale/6-168,5/7-92,4/8-92,8 perchè sui pin 7-8 della v2 e 2-3 della v3 le tensioni non sono fisse? mi ero dimenticato di dirti che il fet dn2535n3 è obsoleto mi hanno dato il dn2535n3-g..ma dovrebbe essere equivalente. Link al commento https://melius.club/topic/20972-audio-research-vsi55/#findComment-1260485 Condividi su altri siti Altre opzioni di condivisione...
Messaggi raccomandati
Crea un account o accedi per lasciare un commento
Devi essere un membro per lasciare un commento
Crea un account
Iscriviti per un nuovo account nella nostra community. È facile!
Registra un nuovo accountAccedi
Sei già registrato? Accedi qui.
Accedi Ora