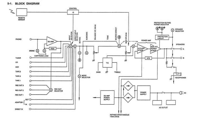
maxgazebo Inviato 5 Maggio 2025 Condividi Inviato 5 Maggio 2025 56 minuti fa, Gustavino ha scritto: @maxgazebo ilvolume e' connesso all main A che e' lo stadio pre non al finale (mainB) , quindi quanto di piu normale e corretto !!! diffatto viene bufferizzato Ma il main A non è lo stadio pre, è il primo stadio del finale, scusa ma non ti seguo Per te quindi lo stadio finale è solo la Main B? Quindi i driver e i mosfet finali? Ho capito bene? Credo di no... 1 Link al commento https://melius.club/topic/25164-perch%C3%A9-il-pre-%C3%A8-ormai-quasi-inutile/page/19/#findComment-1505195 Condividi su altri siti Altre opzioni di condivisione...
domenico80 Inviato 5 Maggio 2025 Autore Condividi Inviato 5 Maggio 2025 29 minuti fa, grisulea ha scritto: Suvvia un pre, chissà cosa mai dovrà fare. Quale sarebbe per te un pre performante? Perché un paio di un certo livello li ho provati. Siccome la solfa non è che cambiasse, il pre cioè non faceva l'impianto, ne ho affiancati a turno e più volte nel tempo di normali (inteso decisamente nemo costosi o di grandi aziende) non trovando alcuna differenza qualitativa, non che fossero uguali ma impossibile dire ci fosse un milgiore in assoluto. Al che mi chiedo che razza di pre intendi. - un pre non deve essere il primo collo di bottiglia - beh , se per te la solfa non è cambiata , non ne dubito , esistono due possibilità : o hai testato dei pre ..... standard / inutili ........ oppure hai altri problemi - certo che il pre non fa l'impianto , ma nemmeno deve essere un...... collo di bottiglia ......... - ad ora un solo pre io ritengo un riferimento , lo spectral 20 Link al commento https://melius.club/topic/25164-perch%C3%A9-il-pre-%C3%A8-ormai-quasi-inutile/page/19/#findComment-1505214 Condividi su altri siti Altre opzioni di condivisione...
widemediaphotography Inviato 5 Maggio 2025 Condividi Inviato 5 Maggio 2025 1 ora fa, domenico80 ha scritto: ok , ma tutti quelli che postano hanno provato nello stesso impianto a provare con e senza pre , chiaro , impianto e pre perfotmante ............... poi sul significato di performante , in hiend , ma vabbè Io , purtroppo , ho provato , forse nell'impianto sbagliato etc etc e ne ho tartte le mie conclusioni , ma mie Dovrei obiettare quale pre, e con quali finali... Questo è uno dei motivi che un pre, a prescindere, dal mio punto di vista non è una buona soluzione, ma solo una complicazione e spesso pure inutile. Come è ormai notorio ho abbracciato la via oscura dei diffusori complessi attivi, con Xover digitale e DSP. In tanta oscurità, uno dei vantaggi è che un pre, anche ultra Hi-End con i plug in platino ed iridio, non saprei nemmeno dove collegarlo. 🙂 Link al commento https://melius.club/topic/25164-perch%C3%A9-il-pre-%C3%A8-ormai-quasi-inutile/page/19/#findComment-1505226 Condividi su altri siti Altre opzioni di condivisione...
aldofranci Inviato 5 Maggio 2025 Condividi Inviato 5 Maggio 2025 Una cosa è il livello per pilotare uno stadio finale. Per cui se (e ripeto SE) occorre un'ulteriore stadio di guadagno, è semplicemente un truismo dire che occorra un preaamplificatore. Ma quanto all'adattamento di impedenza, che penis dovete adattare le uscite di un dac che sono già bufferizzate nel 99,9 periodico... dovere bufferizzare ancora? 🤣🤣🤣 Quando gli audiopholi si mettono a parlare di "tecnica" il cabaret è assicurato. Link al commento https://melius.club/topic/25164-perch%C3%A9-il-pre-%C3%A8-ormai-quasi-inutile/page/19/#findComment-1505229 Condividi su altri siti Altre opzioni di condivisione...
Questo è un messaggio popolare. captainsensible Inviato 5 Maggio 2025 Questo è un messaggio popolare. Condividi Inviato 5 Maggio 2025 1 ora fa, Gustavino ha scritto: ilvolume e' connesso all main A che e' lo stadio pre non al finale (mainB) , quindi quanto di piu normale e corretto !!! diffatto viene bufferizzato Gustavì il finale è composto dalla main A (amplificatore di tensione) e main B (amplificatore di corrente). Il main A non è un preamplificatore a tutti gli effetti, ma fa parte integrante del finale. CS 2 1 Link al commento https://melius.club/topic/25164-perch%C3%A9-il-pre-%C3%A8-ormai-quasi-inutile/page/19/#findComment-1505233 Condividi su altri siti Altre opzioni di condivisione...
aldofranci Inviato 5 Maggio 2025 Condividi Inviato 5 Maggio 2025 Ma che gli rispondete a fare ahahahahahaha Link al commento https://melius.club/topic/25164-perch%C3%A9-il-pre-%C3%A8-ormai-quasi-inutile/page/19/#findComment-1505236 Condividi su altri siti Altre opzioni di condivisione...
domenico80 Inviato 5 Maggio 2025 Autore Condividi Inviato 5 Maggio 2025 @widemediaphotography tu hai optato per un indirizzo , indirizzo che esclude aprioristicamente la presenza di un pre ci sta poi uno , io , esempio , potrebbe dissentire circa questa tua scelta , non l'esclusione del pre , ma una serie di altre opzioni , ma difficilmente scriverò / dirò che è na sòla , solo che , purtroppo , è un progetto di impianto in cui testare un pre , ammesso freghi qualcosa , è complicato , xò non dire sia inutile , semplicemente lo hai escluso < Dovrei obiettare quale pre, e con quali finali. > , chiedi mmmmmh pre e finale Electro , finale 100 e 180 mono , pre non ricordo ML 20.5 e suo pre , non ricordo la sigla DMC 10 con DMA 50 e 80 , poi pre DMC 20 DMC 30 e 260 Burmester 911 e suo pre .......82 ? ? ? Aloia mono , quelli immensi con loro pre .... Millenium ...... ? ? Viola Stereo con pre LS ..... ARC Norma MR e SC 2 MBL quelli che sembrano una bara ..... non cito Dartzeel per decenza ed una serie di pre e finali che non considero interessanti .......... cosa mi ricordo 1 Link al commento https://melius.club/topic/25164-perch%C3%A9-il-pre-%C3%A8-ormai-quasi-inutile/page/19/#findComment-1505239 Condividi su altri siti Altre opzioni di condivisione...
Titian Inviato 5 Maggio 2025 Condividi Inviato 5 Maggio 2025 il giudizio se un apparecchio di una catena hifi sia inutile o no è una cosa totalmente soggettiva. E sì ci siamo di nuovo! Io lo vedo in un modo per via delle mie esperienze e giudizi sonori che ho avuto, un'altra persona anche o su altre basi ed esperienze. Non mi chiedo più se qualcosa sia utile o no, ma se posso trarne profitto se ce l'ho. Ma ora che ho un'impianto che mi soddisfa alquanto e non ho o non voglio spendere decine di migliaia di euro per cambiarlo, non mi faccio più la domanda e non saprei neanche risponderla per un amico o conoscente. Link al commento https://melius.club/topic/25164-perch%C3%A9-il-pre-%C3%A8-ormai-quasi-inutile/page/19/#findComment-1505253 Condividi su altri siti Altre opzioni di condivisione...
domenico80 Inviato 5 Maggio 2025 Autore Condividi Inviato 5 Maggio 2025 49 minuti fa, Titian ha scritto: Ma ora che ho un'impianto che mi soddisfa alquanto e non ho o non voglio spendere decine di migliaia di euro per cambiarlo, non mi faccio più la domanda beh , sensato . Ma il quesito mio iniziale è diverso Link al commento https://melius.club/topic/25164-perch%C3%A9-il-pre-%C3%A8-ormai-quasi-inutile/page/19/#findComment-1505303 Condividi su altri siti Altre opzioni di condivisione...
Questo è un messaggio popolare. grisulea Inviato 5 Maggio 2025 Questo è un messaggio popolare. Condividi Inviato 5 Maggio 2025 48 minuti fa, domenico80 ha scritto: ad ora un solo pre io ritengo un riferimento , lo spectral 20 Gli spectral dei tempi li conocsco bene. Il modesto famco le naunce li metteva in riga tutti, ridimensionati seduta stante. Pre normalissimi, come tutti gli altri ovviamente. Oggi con una schedina da 30 euro con i 1612 ed un potenziometro a commutatore e resistenze raggiungi un livello di qualità inimmaginabile. Il discorso pre è abbondantemente superato, si mette se si vuole, se serve, se si cerca un certo suono, se si hanno molte sorgenti analogiche. Non certo perché suona meglio. 3 1 1 Link al commento https://melius.club/topic/25164-perch%C3%A9-il-pre-%C3%A8-ormai-quasi-inutile/page/19/#findComment-1505307 Condividi su altri siti Altre opzioni di condivisione...
Gustavino Inviato 5 Maggio 2025 Condividi Inviato 5 Maggio 2025 18 ore fa, captainsensible ha scritto: Gustavì il finale è composto dalla main A (amplificatore di tensione) e main B (amplificatore di corrente). Il main A non è un preamplificatore a tutti gli effetti, ma fa parte integrante del finale. CS prima del volume c'e' solo il nulla cosmico e lo stadio phono... Link al commento https://melius.club/topic/25164-perch%C3%A9-il-pre-%C3%A8-ormai-quasi-inutile/page/19/#findComment-1505310 Condividi su altri siti Altre opzioni di condivisione...
widemediaphotography Inviato 5 Maggio 2025 Condividi Inviato 5 Maggio 2025 54 minuti fa, domenico80 ha scritto: @widemediaphotography tu hai optato per un indirizzo , indirizzo che esclude aprioristicamente la presenza di un pre ci sta poi uno , io , esempio , potrebbe dissentire circa questa tua scelta , non l'esclusione del pre , ma una serie di altre opzioni , ma difficilmente scriverò / dirò che è na sòla , solo che , purtroppo , è un progetto di impianto in cui testare un pre , ammesso freghi qualcosa , è complicato , xò non dire sia inutile , semplicemente lo hai escluso < Dovrei obiettare quale pre, e con quali finali. > , chiedi mmmmmh pre e finale Electro , finale 100 e 180 mono , pre non ricordo ML 20.5 e suo pre , non ricordo la sigla DMC 10 con DMA 50 e 80 , poi pre DMC 20 DMC 30 e 260 Burmester 911 e suo pre .......82 ? ? ? Aloia mono , quelli immensi con loro pre .... Millenium ...... ? ? Viola Stereo con pre LS ..... ARC Norma MR e SC 2 MBL quelli che sembrano una bara ..... non cito Dartzeel per decenza ed una serie di pre e finali che non considero interessanti .......... cosa mi ricordo Bene, almeno ora hai espresso un quadro più nitido, che immaginiamo frutto di personali esperienze sul campo. Infatti, credo che se ti dicessi di abbinare uno Spectral DCM-20 con un finale Accuphase A-48S, oppure Yamaha M5000 mi manderesti ad arare campi... Ma magari il finale M5000 con il suo pre C5000 ha invece un suo perché, che ho apprezzato abbinati ad una coppia di Canton Reference 1K. Spesso ci dimentichiamo della resa degli amplificatori con i diffusori. Nel mio caso, diffusori attivi e crossover Digitale + DSP, il pre non solo è inutile, ma tecnicamente impossibile da installare. Dal crossover digitale e DSP, costituito da una interfaccia audio MOTU Ultralite MK5, esce un segnale preamplificato che non può essere riprocessato da un ulteriore stadio di preamplificazione. Trattasi pertanto di una di quelle situazioni in cui è assolutamente possibile affermare l'inutilità del pre. E' solo buonsenso Link al commento https://melius.club/topic/25164-perch%C3%A9-il-pre-%C3%A8-ormai-quasi-inutile/page/19/#findComment-1505323 Condividi su altri siti Altre opzioni di condivisione...
Mighty Quinn Inviato 5 Maggio 2025 Condividi Inviato 5 Maggio 2025 7 minuti fa, grisulea ha scritto: si mette se si vuole, se serve, se si cerca un certo suono, se si hanno molte sorgenti analogiche. Non certo perché suona meglio E si dice che col pre suona meglio se si crede alle narrative vetero audiofile false prive di ogni attendibilità tecnica, se si vende, se non si ha avuto la possibilità o la fortuna di aver ascoltato un impianto serio senza pre, se si sceglie di non guardare in faccia la realtà perché piacciono di più le idee romantiche dell' esclusività, del blasone, delle orecchie di platino, dell' anima del cuore e dei fegatelli dell' impianto ecc .. 1 Link al commento https://melius.club/topic/25164-perch%C3%A9-il-pre-%C3%A8-ormai-quasi-inutile/page/19/#findComment-1505324 Condividi su altri siti Altre opzioni di condivisione...
alanford69 Inviato 5 Maggio 2025 Condividi Inviato 5 Maggio 2025 4 ore fa, Max440 ha scritto: Farò un file di excel con tutti i nomi, così non rischiamo di prendere lucciole per lanterne. No… ti prego, un altro censimento no 😩 Lasciaci un po’ di sano misticismo in questo hobby dove non si è mai speso in maniera razionale! 1 Link al commento https://melius.club/topic/25164-perch%C3%A9-il-pre-%C3%A8-ormai-quasi-inutile/page/19/#findComment-1505332 Condividi su altri siti Altre opzioni di condivisione...
domenico80 Inviato 5 Maggio 2025 Autore Condividi Inviato 5 Maggio 2025 30 minuti fa, grisulea ha scritto: Gli spectral dei tempi li conocsco bene. Il modesto famco le naunce li metteva in riga tutti, ridimensionati seduta stante. mavalà , non scriviamo superficialità , il Famco le Nuance , bah 31 minuti fa, grisulea ha scritto: Oggi con una schedina da 30 euro con i 1612 ed un potenziometro a commutatore e resistenze raggiungi un livello di qualità inimmaginabile. hai lo schema ? 32 minuti fa, grisulea ha scritto: Il discorso pre è abbondantemente superato, si mette se si vuole, se serve, se si cerca un certo suono, se si hanno molte sorgenti analogiche. Non certo perché suona meglio. trattasi di tuo parere , solo di tuo parere 2 Link al commento https://melius.club/topic/25164-perch%C3%A9-il-pre-%C3%A8-ormai-quasi-inutile/page/19/#findComment-1505337 Condividi su altri siti Altre opzioni di condivisione...
domenico80 Inviato 5 Maggio 2025 Autore Condividi Inviato 5 Maggio 2025 19 minuti fa, widemediaphotography ha scritto: Infatti, credo che se ti dicessi di abbinare uno Spectral DCM-20 con un finale Accuphase A-48S abbinamento assai originale .............................. 20 minuti fa, widemediaphotography ha scritto: Ma magari il finale M5000 con il suo pre C5000 cosa sono Accu o Mc ? 21 minuti fa, widemediaphotography ha scritto: Nel mio caso, diffusori attivi e crossover Digitale + DSP, il pre non solo è inutile, ma tecnicamente impossibile da installare. Dal crossover digitale e DSP, costituito da una interfaccia audio MOTU Ultralite MK5, esce un segnale preamplificato che non può essere riprocessato da un ulteriore stadio di preamplificazione. Trattasi pertanto di una di quelle situazioni in cui è assolutamente possibile affermare l'inutilità del pre. infatti lo scrissi , inutile xchè il progetto ne prevede l'esclusione a priori Link al commento https://melius.club/topic/25164-perch%C3%A9-il-pre-%C3%A8-ormai-quasi-inutile/page/19/#findComment-1505341 Condividi su altri siti Altre opzioni di condivisione...
jackreacher Inviato 5 Maggio 2025 Condividi Inviato 5 Maggio 2025 Pre molto pre, dal suono rotondo e colore brunito . 1 Link al commento https://melius.club/topic/25164-perch%C3%A9-il-pre-%C3%A8-ormai-quasi-inutile/page/19/#findComment-1505348 Condividi su altri siti Altre opzioni di condivisione...
ildoria76 Inviato 5 Maggio 2025 Condividi Inviato 5 Maggio 2025 2 minuti fa, jackreacher ha scritto: Più che Pre, pregnant. 2 Link al commento https://melius.club/topic/25164-perch%C3%A9-il-pre-%C3%A8-ormai-quasi-inutile/page/19/#findComment-1505359 Condividi su altri siti Altre opzioni di condivisione...
Messaggi raccomandati