Massimiliano S. Inviato 15 Luglio 2022 Condividi Inviato 15 Luglio 2022 Il trasformatore di un Braun Audio 300 ha fatto puf! Dato che l'oggetto merita di tornare in servizio, dovrei trovare qualcuno che lo riavvolga, possibilmente evitando quelli con l'etichetta "audio", perché ho visto che chiedono cifre leggermente spropositate. Io sono in Veneto, ma eventualmente posso spedirlo. Vi ringrazio molto. Link al commento https://melius.club/topic/9271-conoscete-qualcuno-che-riavvolga-piccoli-trasformatori/ Condividi su altri siti Altre opzioni di condivisione...
M.B. Inviato 16 Luglio 2022 Condividi Inviato 16 Luglio 2022 @Massimiliano S. Prova a contattare la Eletras di Parma. Oppure i f.lli Onori. In entrambi i casi, ho ricevuto un ottimo servizio professionale spendendo cifre assolutamente oneste. Spediscono senza problemi. 1 Link al commento https://melius.club/topic/9271-conoscete-qualcuno-che-riavvolga-piccoli-trasformatori/#findComment-522929 Condividi su altri siti Altre opzioni di condivisione...
Massimiliano S. Inviato 16 Luglio 2022 Autore Condividi Inviato 16 Luglio 2022 Grazie mille @M.B. , sto avendo grosse difficoltà a trovare qualcuno dalle mie parti. Link al commento https://melius.club/topic/9271-conoscete-qualcuno-che-riavvolga-piccoli-trasformatori/#findComment-523105 Condividi su altri siti Altre opzioni di condivisione...
Massimiliano S. Inviato 19 Luglio 2022 Autore Condividi Inviato 19 Luglio 2022 Aggiornamento, non proprio positivo. Sto sentendo prezzi ancora peggiori dei primi che mi sono capitati, e devo dire che non sono neppure ingiustificati. Mi vengono prospettate due ore di lavoro per lo smontaggio del trasformatore e altre (da tre a cinque) per riavvolgimento, verniciatura, test. L'ultimo che ho consultato mi ha addirittura consigliato di rifarmelo in casa, dato che anche loro li rifanno a mano e si tratterebbe solo di pazienza, tabelle e materiali corretti. Costerebbe meno prendere un trasformatore nuovo, ma questo non ha un accidente di standard, a partire dai fissaggi. Link al commento https://melius.club/topic/9271-conoscete-qualcuno-che-riavvolga-piccoli-trasformatori/#findComment-525378 Condividi su altri siti Altre opzioni di condivisione...
corrado Inviato 19 Luglio 2022 Condividi Inviato 19 Luglio 2022 Per un toroidale basta un buco per il fissaggio. Link al commento https://melius.club/topic/9271-conoscete-qualcuno-che-riavvolga-piccoli-trasformatori/#findComment-525385 Condividi su altri siti Altre opzioni di condivisione...
Massimiliano S. Inviato 19 Luglio 2022 Autore Condividi Inviato 19 Luglio 2022 @corrado grazie, purtroppo questo non è un toroidale. Non è complicatissimo ma io non ho nessuna esperienza e mi ci manca solo di mettermi a costruire trasformatori 😅 Link al commento https://melius.club/topic/9271-conoscete-qualcuno-che-riavvolga-piccoli-trasformatori/#findComment-525390 Condividi su altri siti Altre opzioni di condivisione...
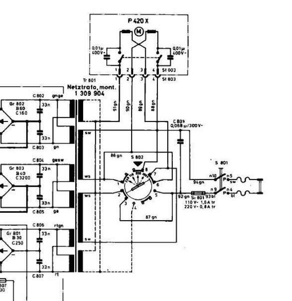
Massimiliano S. Inviato 19 Luglio 2022 Autore Condividi Inviato 19 Luglio 2022 E' lui, per farsi un'idea. Link al commento https://melius.club/topic/9271-conoscete-qualcuno-che-riavvolga-piccoli-trasformatori/#findComment-525400 Condividi su altri siti Altre opzioni di condivisione...
corrado Inviato 19 Luglio 2022 Condividi Inviato 19 Luglio 2022 Conosci le tensioni di uscita? Link al commento https://melius.club/topic/9271-conoscete-qualcuno-che-riavvolga-piccoli-trasformatori/#findComment-525428 Condividi su altri siti Altre opzioni di condivisione...
Massimiliano S. Inviato 19 Luglio 2022 Autore Condividi Inviato 19 Luglio 2022 @corrado qui non le vedo riportate. Devo dare un'occhiata più approfondita al service manual. Tra l'altro, dovendolo rifare, sarebbe opportuno portarlo a 240V dai 220 originali. Link al commento https://melius.club/topic/9271-conoscete-qualcuno-che-riavvolga-piccoli-trasformatori/#findComment-525479 Condividi su altri siti Altre opzioni di condivisione...
Altainefficienza Inviato 19 Luglio 2022 Condividi Inviato 19 Luglio 2022 @Massimiliano S. non so se tu abbia un manuale di servizio completo, eventualmente lo puoi scaricare da elektrotanya. Le tensioni sono indicate, e si nota che il primario ha anche il cambia tensione per i 240 Volt. Riesci a capire se si sia bruciato il primario o uno dei secondari? Un saluto, Piero Link al commento https://melius.club/topic/9271-conoscete-qualcuno-che-riavvolga-piccoli-trasformatori/#findComment-526060 Condividi su altri siti Altre opzioni di condivisione...
Massimiliano S. Inviato 20 Luglio 2022 Autore Condividi Inviato 20 Luglio 2022 @Altainefficienza ti ringrazio, ho scaricato il service manual, devo mettermici con un po' di calma e non sullo smartphone. Ha fatto una bella scintilla mentre era in funzione, ho visto bene da dove è uscita perché non avevo montato il giradischi, che si trova proprio sopra il trasformatore. Questo è lui, comunque. Link al commento https://melius.club/topic/9271-conoscete-qualcuno-che-riavvolga-piccoli-trasformatori/#findComment-526720 Condividi su altri siti Altre opzioni di condivisione...
corrado Inviato 20 Luglio 2022 Condividi Inviato 20 Luglio 2022 Domanda stupida, hai controllato il fusibile? Link al commento https://melius.club/topic/9271-conoscete-qualcuno-che-riavvolga-piccoli-trasformatori/#findComment-526760 Condividi su altri siti Altre opzioni di condivisione...
corrado Inviato 20 Luglio 2022 Condividi Inviato 20 Luglio 2022 Sarei una controllata a quegli elettrolitici, i vecchi Frako a volte vanno in corto. Link al commento https://melius.club/topic/9271-conoscete-qualcuno-che-riavvolga-piccoli-trasformatori/#findComment-526763 Condividi su altri siti Altre opzioni di condivisione...
Massimiliano S. Inviato 20 Luglio 2022 Autore Condividi Inviato 20 Luglio 2022 @corrado può darsi che sia saltato anche il fusibile, visti i fuochi artificiali ai quali ho assistito in diretta 😂 Ma sono sicuro che gli avvolgimenti sono andati in corto e il trasformatore è da rifare. Eh sì, anche i vecchi Frako sono da sostituire, e fortunatamente sono anche in posizione comoda. Mi urta solo che non si trovi più niente di coassiale, per cui l'aspetto della scheda cambia un po' troppo per i miei gusti. Link al commento https://melius.club/topic/9271-conoscete-qualcuno-che-riavvolga-piccoli-trasformatori/#findComment-526923 Condividi su altri siti Altre opzioni di condivisione...
Altainefficienza Inviato 21 Luglio 2022 Condividi Inviato 21 Luglio 2022 @Massimiliano S. ma hai misurato la resistenza dei vari avvolgimenti? I trasformatori bruciati li senti dall'odore, i lampi li fanno i fusibili... comunque se un trasformatore va in corto è tipicamente perché è stato sovraccaricato, quindi anche riavvolgendolo dovresti verificare i circuiti a valle. Un saluto, Piero 1 Link al commento https://melius.club/topic/9271-conoscete-qualcuno-che-riavvolga-piccoli-trasformatori/#findComment-527241 Condividi su altri siti Altre opzioni di condivisione...
Moderatori BEST-GROOVE Inviato 21 Luglio 2022 Moderatori Condividi Inviato 21 Luglio 2022 @Massimiliano S. prova a contattare la Toroidy ditta polacca di trasformatori audio. Sono celeri nel rispondere, fanno ottimi prodotti e sono piú economici rispetto che da noi. Se ti va di contattarli spieghi il problema e vedi che ti dicono. 1 Link al commento https://melius.club/topic/9271-conoscete-qualcuno-che-riavvolga-piccoli-trasformatori/#findComment-527268 Condividi su altri siti Altre opzioni di condivisione...
corrado Inviato 21 Luglio 2022 Condividi Inviato 21 Luglio 2022 6 ore fa, Altainefficienza ha scritto: ma hai misurato la resistenza dei vari avvolgimenti? I trasformatori bruciati li senti dall'odore, i lampi li fanno i fusibili... comunque se un trasformatore va in corto è tipicamente perché è stato sovraccaricato, quindi anche riavvolgendolo dovresti verificare i circuiti a valle. Esatto, non capisco poi come è stata fatta la diagnosi di trasformatore bruciato. Io farei così 1) sostituzione fusibile se interrotto 2)scollegare i secondari dalla scheda previa nota di dove son collegati onde evitare errori 3) alimentare il trasformatore e verificare se presente tensione in uscita tanto il fusibile salta se c'è qualche corto, eventualmente per sicurezza basta interporre una lampadina a incandescenza in serie sul primario che rimarrà accesa in presenza di corto. Link al commento https://melius.club/topic/9271-conoscete-qualcuno-che-riavvolga-piccoli-trasformatori/#findComment-527517 Condividi su altri siti Altre opzioni di condivisione...
Massimiliano S. Inviato 21 Luglio 2022 Autore Condividi Inviato 21 Luglio 2022 😂@BEST-GROOVE Toroidy... sto ridendo come uno scemo 😂 Link al commento https://melius.club/topic/9271-conoscete-qualcuno-che-riavvolga-piccoli-trasformatori/#findComment-527719 Condividi su altri siti Altre opzioni di condivisione...
Messaggi raccomandati
Crea un account o accedi per lasciare un commento
Devi essere un membro per lasciare un commento
Crea un account
Iscriviti per un nuovo account nella nostra community. È facile!
Registra un nuovo accountAccedi
Sei già registrato? Accedi qui.
Accedi Ora